Informace
Závěsné svítidlo NOVA LUCE ESCA GU10 9387003 bez žárovky
Závěsné svítidlo NOVA LUCE ESCA GU10 9387003 nabízí moderní design a kvalitní osvětlení pro váš interiér. Je vhodné pro různé prostory a snadno se instaluje.
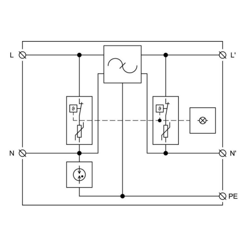
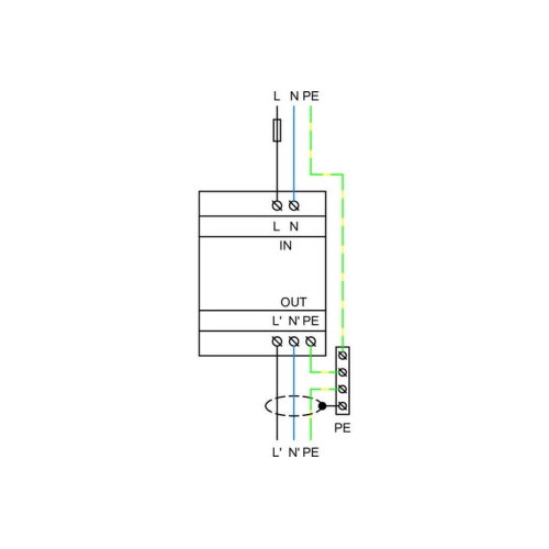
HSAF16 (Hakel Surge Arrester Filter) řady „G-line“ je dvoustupňový svodič přepětí. Mezi tyto dva stupně je integrován vysokofrekvenční filtr. HSAF16 řady „G-line“ obsahuje vylepšenou tepelnou pojistku, která při přehřátí varistoru zaručí včasné odpojení HSAF16 od napájecí sítě a tím zabrání poškození HSAF16. Aktivace tepelné pojistky je signalizována integrovanou světelnou indikací. Použitím nové konstrukce tepelné pojistky je ochranná napěťová úroveň o 100 V nižší než předešlá série vyráběných filtrů. HSAF16 je dvoubraňový svodič přepětí typu T3, který je testován podle normy ČSN EN 61643-11 ed.2 (IEC 61643-11:2011) a ČSN EN 55017 (CISPR 17:2011). Dle normy ČSN EN 62305 ed.2 (IEC 62305:2010) se instaluje na rozhraní zón LPZ 2 – LPZ 3, kde omezuje indukované přepětí a zbytkové přepětí v silových vedeních. HSAF16 se instalují na DIN lištu 35 mm pomocí kovové spony. Doporučení výrobce: HSAF16 se instaluje co nejblíže k chráněnému zařízení (max. 5 m). Před HSAF16 musí být instalován svodič bleskových proudů a přepětí T1 a T2 od společnosti Hakel.
Informace
Závěsné svítidlo NOVA LUCE ESCA GU10 9387003 nabízí moderní design a kvalitní osvětlení pro váš interiér. Je vhodné pro různé prostory a snadno se instaluje.
Informace
ABB Levit kryt vypínače macchiato/bílá 3559H-A00651 18 - bezpečný a moderní kryt pro vaše domovní přístroje.
Informace
Rám s dveřmi pod omítku otočný zámek šedá, vhodné pro elektroinstalace v domácnostech.
Informace
Kabelová příchytka Malpro 8270 je ideální pro upevnění kabelů o průměru 10-13 mm. Bílá barva a kvalitní materiál zajišťují estetické a bezpečné uchycení.
Informace
Pojistka válcová ETI CH10x38 gG 16A 500VAC nabízí vysokou ochranu proti přehřátí a úrazům elektrickým proudem. Je vhodná pro aplikace vyžadující spolehlivou ochranu kabelů a zařízení.
Informace
Halogenová žárovka NBB JC 12V 10W G4 pro všeobecné osvětlování s dlouhou životností a vysokou světelnou účinností.
Informace
Profesionální konektor Solarix KRJS45/6ASLD RJ45 8p8c Cat.6A/6 STP stíněný na drát pro bezpečné propojení kabelů v elektroinstalacích.
Informace
Svítidlo LINETA LED kuchyňské 14W teplá bílá Panlux PN11100019 nabízí příjemné osvětlení kuchyně s dlouhou životností a nízkou spotřebou energie.